|
JY-系列汽轮机油净油机
收藏
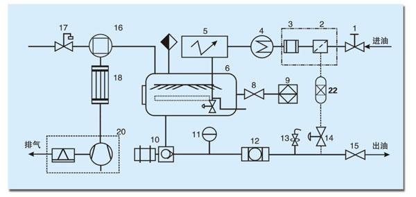
优势:该机型集重力法、汽化法、凝集法、真空分离、(分子吸附再生、压力)过滤等优点于一体。 特点:可破乳化、脱水、明油、除杂质,使浑浊乳化的油液变得清澈透明,并能在线运行,可以不停机排水,操作简便。 用途:用于需脱除大量水分和实现精密过滤杂质的透平油、润滑油及冷却油。(适用于水力、火力发电机组、工业汽轮机组在线净化处理透平油)。 告用户:透平油有润滑、调速、散热、冷却等作用,长期使用会造成(1)油中严重含水,出现油液浑浊或乳化,油质老化,产生皂类、胶质和有机酸与无机酸,油的稳定性和润滑作用大大降低;(2)污染物进入油中,降低油的粘度和抗泡沫性,破坏油膜,增大磨擦,磨损设备机件;(3)乳化油可能沉积于调速、循环系统的管路中,生成油泥。 该机是各电厂、电站必不可少的检修设备。
性能指标
外 观 清澈透明 limpid and transparent 破乳化值 ≤15min GB/T7305 机械杂质 无 GB/T511 水 分 无 GB/T260 清 洁 度 5~7 NAS1638 酸 值 0.03(mg KOH/g) GB/T264 液相锈蚀试验 无锈 GB/T11143
JY-系列 汽轮机油净油机 技术参数表
|
||||||||||||||||||||||||||||||||||||||||||||||||||||||||||||||||||||||||||||||||||||||||||||||||||||||||||||||||||||||||||||||||||||||||||||||||
